公司简介 公司新闻 综合资讯 产品展示 产品目录 客户反馈 联系我们 电子邮局
  主要产品为管式反应器、静态混合器、动态混合设备、传热反应设备、过滤设备、消声设备、阻火设备等

管式反应器
混合器
管道过滤器
自清洗过滤器
空气过滤器
灭菌过滤器
滤件系列
精细过滤器
粉体输送设备
粉体混合设备
液体搅拌设备
消声器
特种小型设备
排水器
高效换热器
纸浆漂白专用设备
除污器(滤水器)
喷射器
纤维除雾器

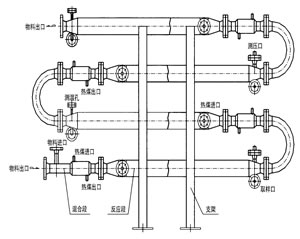
SJF型强化传热混合反应器
一、产品特性
  对于强放热的液/液反应过程可以采用SJF型强化传热混合反应器。SJF型强化传热混合反应器水平安装,并带有SV型静态混合器作为配件,以确保互不相溶的液/液相混合均匀,需要停留时间较长的液/液反应过程,静态混合器的长度也较长,此时各台静态混合器之间可用180°的弯头来互相连接,组成单元反应器。
南通沃尔驰石化工程有限公司 地址:启东市汇龙镇中央河中路691号 邮编:226200 http://www.jsworlds.com E-mail:13862978163@126.com
电话:0513-83325673 传真:0513-83119878 手机: 13862978163 管式反应器